Montera relä på Puch Maxi med dåligt lyse
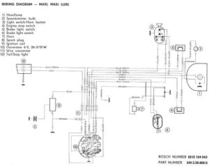
Fråga: Hej. Jag har en Puch Maxi med dåligt lyse. Tänkte koppla in ett relä men detta är för likström och maxin har växelström. räcker det att sätta en diod före spolen för att det ska fungera? mvh Grotters Svar: Jag vet inte hur ett relä skulle kunna förbättra lyset på en moped. Att … Fortsätt läsa Montera relä på Puch Maxi med dåligt lyse
Kopiera och klistra in denna URL på din WordPress-webbplats för att bädda in
Kopiera och klistra in denna kod på din webbplats för att bädda in